Search the Collection
AACLA HOME Page
A better image of Art's shack
Contributed by L.tj on Saturday, March 21, 2020 - 11:55:57 AM
This image accompanied an article in the August 18, 1925 issue of the Dubuque Times Journal.
The camera angle is almost exactly the same as the image in the Gazette article; however, here Arthur's face is more clear.
View full size.
Log in
to post a comment. • 2662 Views.
Arthur's boyhood home.
Contributed by Admin on Friday, November 8, 2019 - 04:54:20 PM
Residence of M. H. Collins, 514 Fairview Drive, Cedar Rapids, Iowa.
View full size.
Log in
to post a comment. • 3479 Views.
Arthur's boyhood home.
Contributed by Admin on Friday, November 8, 2019 - 04:52:50 PM
Residence of M. H. Collins, 514 Fairview Drive, Cedar Rapids, Iowa - Back yard view.
View full size.
Log in
to post a comment. • 4157 Views.
Arthur as a teenager
Contributed by Admin on Thursday, November 7, 2019 - 09:44:46 PM
This image appears to be a professional portrait of Arthur in his teen years.
View full size.
Log in
to post a comment. • 4897 Views.
Arthur - 1932
Contributed by Admin on Thursday, November 7, 2019 - 10:55:36 AM
This image has been selected for many publications and could have been used for an early employee badge - back when they were using round “buttons”.
View full size.
Log in
to post a comment. • 5524 Views.
18A Built for CBS
Contributed by Larry on Sunday, May 14, 2017 - 10:27:58 PM
Special model 18A HF transmitter built for the Columbia Broadcasting System (CBS) - Circa 1934.
This unit came with a power supply for 120VAC line power and a small gasoline-powered generator for portable use.
Were wondering if this unit was used during the Byrd Expedition, in that CBS was a big proponent of the project providing re-transmission of the communications to the general public on the broadcast bands.
View full size.
Log in
to post a comment. • 5874 Views.
Another of Art’s contacts?
Contributed by Larry on Friday, March 17, 2017 - 11:20:04 AM
Another photo found in the U of I Library collection.
If the large sign in the center reads 9BWC, then this would be the basement ham shack of F. E. Nelson 1431 2nd Ave. E, Cedar Rapids, IA. The bottom half of the sign is pretty washed-out - I tried everything in my toolkit.
One problem with our guess is there are no 9-zone (local) QSL cards on his wall...
Published with permission from the University of Iowa Libraries - "Records of the Collins Radio Company" MsC 814
View full size.
Log in
to post a comment. • 7215 Views.
Autotune
®
Research.
Contributed by Larry on Thursday, March 16, 2017 - 03:28:37 PM
1944: Arthur and General Manager of the Engineering Division, Frank M. Davis review a new Autotune design.
View full size.
1 Comment
•
Log in
to post a comment. • 7859 Views.
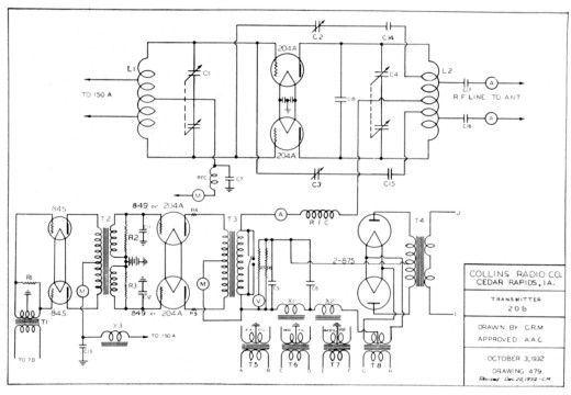
20B Transmitter Schematic
Contributed by Larry on Monday, March 13, 2017 - 05:11:11 PM
1932 schematic for the 20B, a 1,000 watt HF transmitter. The 20B was actually a power amplifier (PA) requiring about 150 watts drive from its companion, the 150B.
Drawn by Clare Miller and approved by Arthur Collins - Clare was one of the first employees of the company, starting in June 1932.
Looks simple on paper but weighs a ton when assembled.
View full size.
Log in
to post a comment. • 8260 Views.
One of Arthur’s early contacts
Contributed by Larry on Tuesday, February 28, 2017 - 10:15:07 PM
Found with some of Arthur's miscellaneous papers at the University of Iowa Library.
The ham shack of 9BCX - James E. Smith, 334 W. Center Street, Sikeston, Missouri.
We can see several other 9-region QSL cards on his wall. Sorry, no 9CXX is visible.
However, Arthur posted this 9BCX QSL on his wall. See:
Art's 1925 Shack
.
Published with permission from the University of Iowa Libraries - "Records of the Collins Radio Company" MsC 814
View full size.
1 Comment
•
Log in
to post a comment. • 9557 Views.
Byrd Equipment: 1934
Contributed by Larry on Monday, February 13, 2017 - 06:35:37 PM
Two 150B and one 20B Byrd special-built transmitters waiting shipment from the 2920 First Avenue Metropolitan Building.
The 150B on the left appears to be the driver for the 20B (no insulators on the top) whereas the center 150B has output insulators for direct connection to the antenna - the 150B used on the “Ice Party”
View full size.
Log in
to post a comment. • 9704 Views.
Mobile Radio Propagation Study: 1927
Contributed by Larry on Sunday, February 12, 2017 - 10:22:57 PM
Summer 1927, Winfield Salisbury, Paul Engle and Arthur Collins about to leave on a 7,000 mile trip to several western states to conduct 40-20 meter radio propagation.
Arthur, 9CXX, was assigned a special call, 9ZZA, for the trip.
The project was championed by Dr. Taylor of the Naval Research Laboratory in Washington to help the Navy learn and become more proficient using short wave frequencies.
Still working on the make of the van! Clues are: wooden spoke wheels, no front bumper, front leaf springs (common for the date), distinctive swirl at the top of the grill frame, the roof makes a gentle slope. I’m guessing 1926 Dodge Bros. delivery van.
View full size.
1 Comment
•
Log in
to post a comment. • 11721 Views.
—
Content refreshed on: Wednesday, November 4, 2020 - 10:29:42 PM
Copyright © 2026 Arthur A. Collins Legacy Association • All rights reserved.